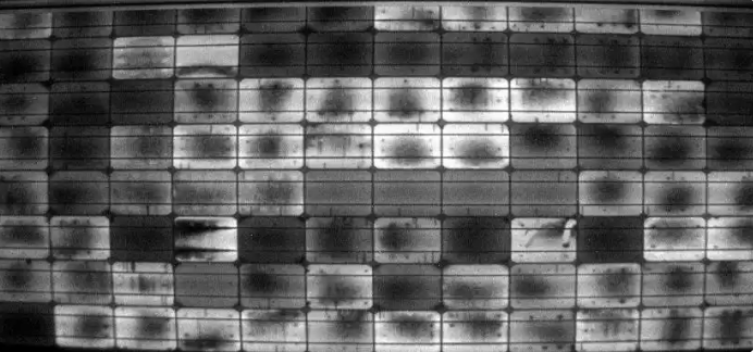
新能源光伏检测
智能视觉算法,精准缺陷检测
 
售前咨询 400-006-5266
商务合作 bd@imperial-vision.com
人才招聘 hr@imperial-vision.com